咨詢電話
13924666952
400-158-1606

支持1-5軸;
專利外觀結構,軸數靈活搭配;
手控支持調式伺服參數,并可監控伺服運行狀態;
支持增量和絕對值電機;
功率覆蓋100W-1800W;
總線式架構。
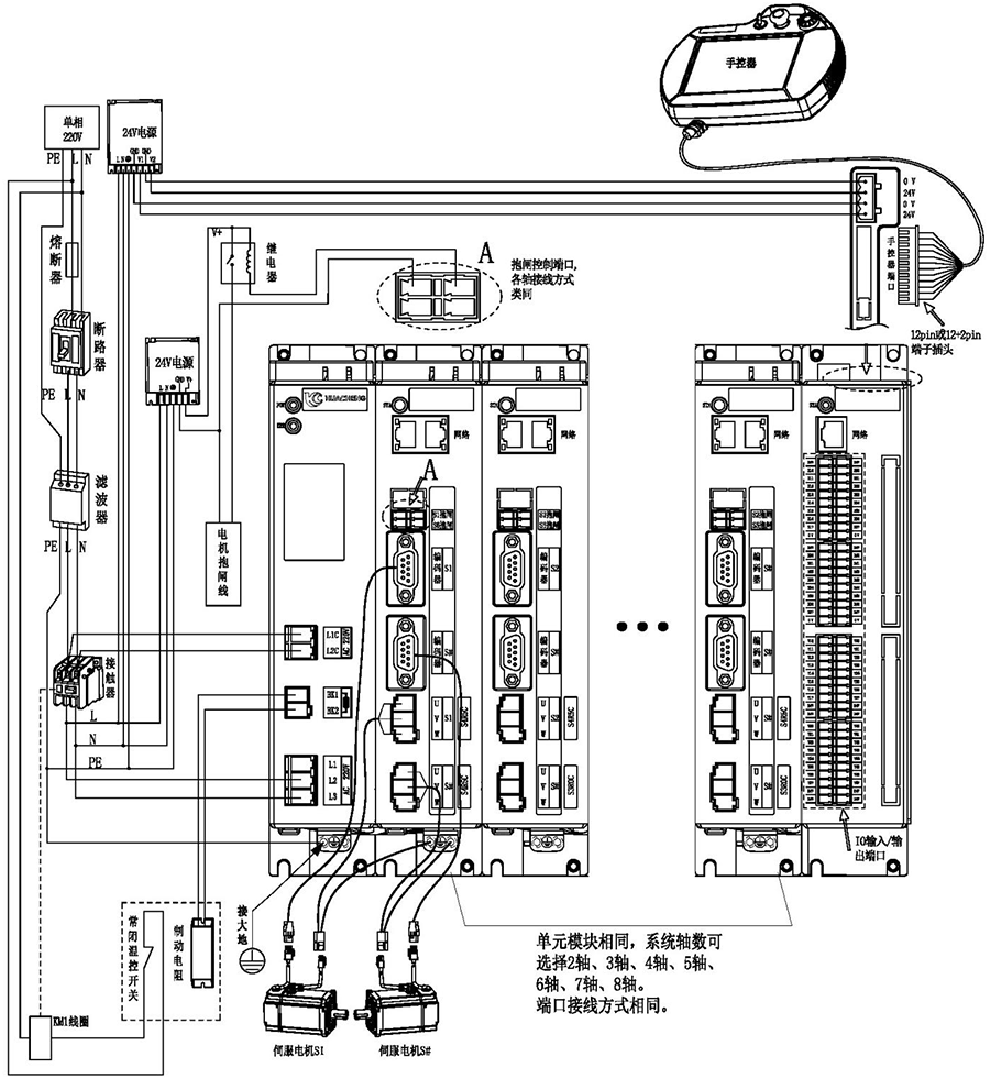
EC系列車床機械手控制系統是華成自研推出的驅控一體化系統,適用機加工桁架機械手的通用運動控制系統,產品支持32+32內置IO,同時支持通過通信方式外擴IO、AD板等。
產品特點
1.支持1-5軸;
2.專利外觀結構,軸數靈活搭配;
3.手控支持調式伺服參數,并可監控伺服運行狀態;
4.支持增量和絕對值電機;
5.功率覆蓋100W-1800W;
6.總線式架構。
整機外觀接線說明:

注意:
1)用戶需要自行評估IO電源是否超出標配50W,如超出,則需要自行更換大功率電源。
2)接線完成后手控器上出現的報警輕按用戶手冊“8.4 報警及其解決方法”進行處理。
3)省略號處單元模塊相同,系統軸數可選擇2軸、3軸、4軸、5軸、6軸、7軸、8軸。端口連接方式相同。
主控尺寸圖:

安裝方式 | 螺絲規格 | 螺絲長度(max) | 安裝扭矩(max) |
螺絲固定 | M5 | 12mm | 7.5kgf.cm |
手控器尺寸圖:

單路開關電源圖:

安裝方式 | 安裝位號 | 螺絲規格 | 螺絲長度(max) | 安裝扭矩(max) |
螺絲固定 | ①--② ⑦--⑨ | M3 | 5mm | 6.5kgf.cm |
③--⑥ ⑩--? | M3 | 3mm | 7kgf.cm |
雙路開關電源圖:

安裝方式 | 安裝位號 | 螺絲規格 | 螺絲長度(max) | 安裝扭矩(max) |
螺絲固定 | ①--② ⑦--⑨ | M3 | 5mm | 6.5kgf.cm |
③--⑥ ⑩--? | M3 | 3mm | 7kgf.cm |
制動電阻尺寸圖:

型號 | 25℃-40℃額定功率(W) | 外形尺寸(mm) | 阻值范圍 | ||||||
電阻體 | |||||||||
A±1.0 | B±1.0 | C±1.0 | D±1.0 | E±0.5 | F | G±1.0 | 0.1~20K | ||
RXLG | 200 | 165 | 147 | 30 | 60 | 5.6 | 45° | 119 | |
產品安全認證——CE認證報告

版權所有 ? 深圳市華成工業控制股份有限公司 未經許可不得復制、轉載或摘編,違者必究 版權聲明
Copyright ? Shenzhen Huacheng Industrial Control Co., Ltd. All Rights Reserved.
網站ICP備案號: 粵ICP備19106162號
技術支持:新新網絡